热门搜索产品:
电动车充电器通过交流整流、开关电源、稳压和充电管理,实现高效、安全的电池充电,兼顾电压稳定与保护机制。
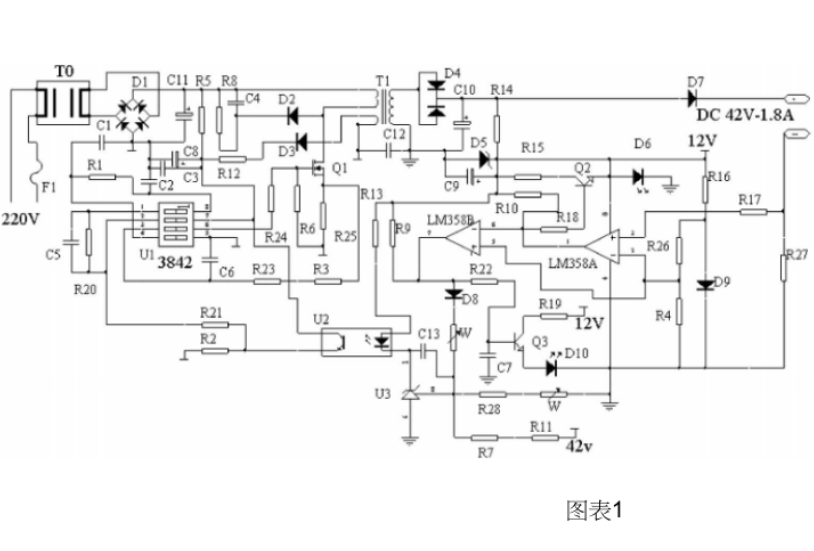
电动车充电器作为电池能量补充的核心部件,其设计原理与电路结构直接影响充电效率和电池寿命。60V电动车充电器因其电压等级较高,在电路设计上需兼顾电能转换的稳定性和多重保护机制。本文将深入解析其电路图框架及工作原理,帮助用户理解这一“能量搬运工”的内部逻辑。
电能输入的起点:交流市电转换
充电器的工作始于220V交流电的接入,这一过程如同将湍急的河流引入水电站的闸门。整流桥作为第一道关卡,通过四个二极管组成的“单向阀门”(整流桥),将交流电的正负波形“裁剪”为单向脉动直流电。随后,滤波电容像“蓄水池”般平滑电流波纹,输出约300V的直流高压。这一阶段的关键在于元器件的耐压能力,例如整流二极管需承受反向峰值电压,而电解电容的容量通常选择47-100μF以平衡体积与滤波效果。
高频震荡与电压调制:开关电源的核心
高压直流电随后进入开关电源模块,这是充电器的“心脏”。通过PWM(脉宽调制)芯片控制MOS管的通断频率,将直流电切割成高频方波。变压器在此扮演“能量分配师”角色:初级线圈接收高频脉冲,次级线圈通过电磁感应产生低压交流电。例如,60V充电器常采用UC3845芯片驱动开关管,其振荡频率设置在50-100kHz,既能减小变压器体积,又可提升能量传输效率。
精准稳压与充电管理
次级电路输出的交流电经整流二极管二次整流后,进入LC滤波网络。此时电压仍可能存在波动,因此TL431基准稳压器会像“智能调压阀”一样,通过光耦反馈实时调整PWM占空比,确保输出电压稳定在60V±1%的精度。充电管理单元则进一步细化控制:
恒流阶段:初期以恒定电流(如2A)快速充入电量,类似“大口喝水”模式;
恒压阶段:电压达到设定阈值后转为稳压充电,电流逐渐减小,防止电池过充;
涓流补偿:电量接近满时以微小电流(约0.1A)弥补电池自放电,如同“滴水润物”。

多重保护机制的协同防御
优秀的充电器需具备“多重保险丝”功能。过流保护通过采样电阻监测电流,异常时触发芯片关断输出;过压保护由稳压二极管和比较器实现,如同电路中的“紧急制动阀”;热敏电阻则实时感知温度,超过80℃即停止工作,避免元器件“高烧不退”。部分高端设计还会加入电池极性反接保护,防止用户误操作导致短路。
电路图实例解析
以雅迪60V充电器为例,其典型电路可分为五个功能区块:
EMI滤波:由共模电感和X电容组成,滤除电网杂波干扰;
整流滤波:整流桥与高压电解电容配合完成AC-DC转换;
开关变换:高频变压器与MOS管构成能量转换主体;
反馈控制:光耦隔离实现初级与次级的安全信号传递;
输出接口:包含防打火电阻和充电状态指示灯。
理解这些原理后,用户可更科学地使用充电器:避免在高温潮湿环境中充电,定期检查散热风扇运转状态。若发现充电器输出电压异常(如低于55V或高于65V),应立即停用并送修——这可能是内部稳压电路失效的信号。通过透视这块“黑匣子”里的精妙设计,我们不仅能提升安全意识,更能体会电力电子技术如何将粗犷的电能驯服为安全的动力源泉。
上一篇:电动工具充电器电路图及原理图
扫一扫 关注微信
打开手机网站